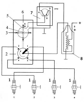
Принципиальная схема системы зажигания с индуктивным датчиком представлена на рис. 6.8.

Магнитоэлектрический индуктивный датчик представляет собой однофазный генератор переменного тока с ротором на постоянных магнитах. Постоянный магнит 3 и индуктивная обмотка датчика с сердечником 5 образуют статор. Вокруг статора вращается сидящий на валу распределителя диск пускового сигнала 4 (ротор). Сердечник обмотки и вращающийся диск пускового сигнала выполнены из магнитомягкой стали и имеют выступы (зубья статора и зубья ротора). При вращении ротора датчика импульсов периодически изменяется воздушный зазор между зубьями статора и ротора. Совместно с ним изменяется и магнитный поток. Изменение магнитного потока вызывает изменение напряжения в индуктивной катушке 5.
При сближении зубьев статора и ротора датчика импульсов магнитный поток усиливается. Это усиление потока индуцирует напряжение в обмотке, возрастающее до своего максимального значения незадолго до полного перекрытия зубьев. Во время дальнейшего вращения зубья удаляются друг от друга и напряжение датчика изменяет свою полярность. Датчик импульсов обладает свойствами генератора, так как он вырабатывает переменное напряжение для бесконтактной системы зажигания.
Для работы блока управления переменное напряжение с индуктивного датчика должно быть преобразовано в последовательность прямоугольных импульсов. Это преобразование выполняет электронная пороговая переключающая схема, называемая в электронике «триггером Шмитта», расположенная в коммутаторе 7.
Напряжение, вырабатываемое в индуктивной обмотке датчика, поступает в коммутатор и, пройдя через интегральную схему, элементы стабилизатора напряжения, элементы формирователя импульсов и другие составляющие, пропускает ток на базу транзистора коммутатора, открывая его, следовательно, дает возможность протеканию тока через коллекторно-эмиттерный переход, а значит и первичную обмотку катушки зажигания.
Число пар полюсов ротора соответствует числу цилиндров двигателя. Частота и амплитуда переменного тока, создаваемого в генераторе, изменяются в соответствии с изменением частоты вращения коленчатого вала двигателя. Число периодов изменения напряжения за два оборота, например, четырехтактного двигателя, соответствует числу его цилиндров.
При малых частотах вращения коленчатого вала создаваемого напряжения недостаточно для переключения транзистора. Для устранения этого недостатка вводят специальный формирующий каскад. В результате средний потребляемый ток в схеме с индуктивным датчиком довольно большой и составляет 6…8 А.