Оборудование для обслуживания системы смазки двигателя включает промывочные и заправочные механизмы. При выполнении смазочных работ в зависимости от типа смазки применяется стационарное или передвижное оборудование с ручным пневматическим или электрическим приводом.
Для заполнения маслом системы смазки двигателя применяют маслораздаточные колонки с измерением разового отпуска и общего количества выданного масла.
По способу установки колонки подразделяются на стационарные и передвижные, по типу привода — на ручные и электромеханические, по способу замера отпускаемого масла — объемные и скоростные.
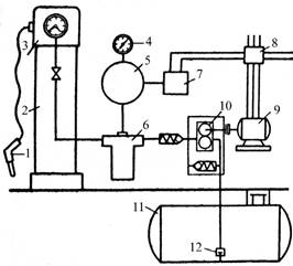
Наибольшее распространение получили, стационарные маслораздаточные колонки (рис. 7.1).

После первоначального пуска электродвигателя 9 при закрытом клапане маслораздаточного пистолета 1 давление в масляной системе колонки и в воздушно-гидравлическом аккумуляторе 5 возрастает до 1,5 МПа, что ведет к срабатыванию автоматического выключателя 7 электродвигателя. При открывании клапана маслораздаточного крана подача масла (вначале) осуществляется за счет давления воздуха в воздушно-гидравлическом аккумуляторе. После падения давления в системе до 800 кПа автоматический выключатель вновь включает электродвигатель, и дальнейшая подача масла осуществляется насосом.
К числу раздаточных устройств относится пневматический насос для жидких масел. Это устройство состоит из бака 1 (рис. 7.2), масляного насоса 2 с пневматическим двигателем, барабана 3 с самонаматывающимся шлангом длиной 6 м и раздаточного пистолета 4.

Для сбора отработавшего масла служат передвижные и стационарные резервуары с маслоприемными воронками или лотками. Стационарные резервуары обычно помещают в подвальном помещении. Маслоприемные воронки устанавливают на постах смазки (в канаве или около подъемника). Трубопроводы к воронкам делают с шарнирными соединениями или гибкими шлангами, что позволяет установить воронку в нужном положении под отверстием для слива масла.
Выбор оборудования для перекачки и раздачи масла производится путем сопоставления подачи установки с потребностью в масле на данном рабочем месте.
В последнее время все большее распространение имеют специальные установки для слива отработанного масла с его вакуумной откачкой из системы (рис. 7.3)

В состав установки для слива и откачки масла (рис.10.60, а) входят: передвижная емкость для сливаемого масла; вакуумный электрический насос для забора масла из системы смазки двигателя; специальные гибкие металлические шланги с быстро разъединяющимися муфтами (наконечниками) для извлечения масла, которые вставляются вместо щупа; регулируемая чаша (воронка) для сбора масла, которая устанавливается на необходимой для работы высоте при помощи зажимного приспособления; прозрачная градуированная камера для определения объема и визуального контроля сливаемого масла. Принцип работы установки заключается в том, что вакуумный насос создает разряжение в картере двигателя и масло через опущенный до нижней точки поддона картера металлический шланг выдавливается в воронку.
Установка укомплектована краном в воронке сбора масла, для контроля состояния сливаемого масла перед началом слива в резервуар. Установка используется не только для вакуумного, но и для свободного слива отработанного масла из двигателей, коробок передач и дифференциалов всех транспортных средств.
Для подачи масла или антифриза может использоваться установка, показанная на рис.10.60, б. В нее входят: емкость для хранения раздаваемого масла или антифриза; воронка для заливаемого масла или антифриза; раздаточный пистолет; ручной или электрический подкачивающий насос.
Широкое распространение имеют системы подачи смазочного материала, управляемые компьютером (рис. 7.4).

Главным компонентом системы выдачи масел является центральный компьютер 8, на который установлено специальное программное обеспечение. Он объединяет локальные терминалы в единую систему на базе персонального компьютера или специального промышленного контроллера.
Программа поддерживает работу всех подключенных пультов управления. Программное обеспечение позволяет отслеживать операции за день и делать аналитические отчеты с целью увеличения продаж и соответственно прибыльности. Также эта программа отслеживает количество остатков масла в хранилище. При поступлении масла или любой жидкости на склад, в программу заносится количество прихода. При каждой раздаче программа автоматически вычитает из прихода запрашиваемое и выданное количество масла.
В программе устанавливается критерий минимума и критерий остановки системы, то есть при достижении минимального уровня система при каждой раздаче напоминает о необходимости пополнить складские запасы, а при достижении остановочного уровня перестает раздавать во избежание попадания воздуха в магистраль.
В компьютер вся информация с раздаточных постов поступает через конвертер (NTPC).
С помощью пульта управления 4 задается сорт и количество масла, номер заказ-наряда. Пульт управления сконструирован для установки в удобных для доступа местах. К пульту управления можно иметь ключ доступа, который идентифицирует конкретного пользователя. Пульт управления содержит принтер, который позволяет печатать отчет в виде чека после каждой операции на текущую дату.
Получить доступ к пульту управления можно тремя способами:
— путем введения пин-кода пользователем на пульте управления;
— с центрального компьютера;
— приложить специальный ключ доступа, который идентифицирует конкретного пользователя.
Каждый пульт управления имеет дополнительный блок питания (аккумулятор), который подает энергию для закрытия и открытия соответствующего соленоидного клапана.
Смазочные материалы или технические жидкости хранятся в насосной комнате, откуда разводятся магистрали под каждый вид смазочных материалов. Подачу смазочных материалов в магистрали осуществляют пневматические насосы. Каждая из магистралей разветвляется на посты раздачи. Магистраль заканчивается катушкой со шлангом соответствующей длины. На выходе катушки находится раздаточный пистолет с электронным расходомером 5 или без него.
Технология выполнения смазочных работ по двигателю описаны в разделе «Диагностирование и ТО системы смазки двигателя».